TCBTx2/4-500 230/400 V contrarotating cased axial fanStředotlaké axiální ventilátory potrubní IP65
Catalog sheet | ![]() | Service instructions | ![]() | 2D/3D CAD | 2 132.82 EUR |
Technical parameters
| otáčky [min-1] | průtok (0 Pa) [m3/h] | příkon [W] | napětí [V] | proud [A] | akust. tlak [dB(A)] | hmotnost [kg] | regulátor |
|---|---|---|---|---|---|---|---|
| 1390 | 9800 | 1700 | 400 | 3,4 | 76 | 50 | RDV 5; VFVN 020-3L-5 |
![]() | Skříň Skříň je svařena z ocelového plechu, s přírubami do kruhového potrubí, opatřena černým polyesterovým lakem. Držáky a šrouby jsou galvanicky pokoveny. | |
![]() | Oběžné kolo Oběžná kola jsou vyrobena z Al slitiny, kola jsou staticky a dynamicky vyvážena, rozsah pracovních teplot je v rozmezí -40 až +70 ˚C. Natočení lopatek je pevné a nelze jej měnit. Oběžná kola jsou v protiběžném provedení, kola jsou speciálně optimalizovaná pro tento ventilátor a nelze je běžně zaměnit oběžnými koly z ventilátorů TCB. | |
![]() | Motor Motory jsou asynchronní s kotvou nakrátko. Motory jsou sériově vybaveny termopojistkou, vinutí má izolaci třídy F. Pracovní teplota - 40 ˚C až +70 ˚C. Kuličková ložiska mají tukovou náplň na dobu životnosti. Krytí IP65. | |
![]() | Směr průtoku Směr průtoku je vždy ve směru šipky na skříni ventilátoru, směr průtoku nelze měnit. | |
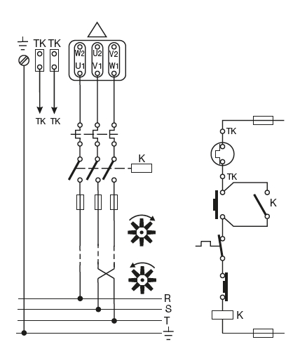
![]() | Svorkovnice Svorkovnice je umístěna na skříni ventilátoru a obsahuje vývody z obou motorů. | |
![]() | Regulace otáček Regulace otáček se provádí transformátorovými regulátory změnou napětí nebo frekvenčními měniči. | |
![]() | Hluk Hluk uvedený ve výkonových charakteristikách odpovídá hodnotám akustického tlaku ve volném poli ve vzdálenosti trojnásobku průměru oběžného kola (minimálně 1,5 m). | |
![]() | Montáž Montáž ventilátorů v každé poloze osy motoru. | |
![]() | Pokyny Ventilátory jsou vhodné pro potrubní systémy v průmyslových a speciálních aplikacích s velkou tlakovou ztrátou a tam, kde se uplatní velmi kompaktní tvar ventilátorů. | |
Akustický výkon LwA v oktávových pásmech v [dB(A)]
| pracovní bod | 63 | 125 | 250 | 500 | 1000 | 2000 | 4000 | 8000 | LwAtot |
|---|---|---|---|---|---|---|---|---|---|
| sání - 9000 m3/h | 48 | 78 | 87 | 85 | 87 | 81 | 74 | 67 | 92 |
| sání - 7500 m3/h | 52 | 76 | 85 | 85 | 85 | 80 | 73 | 65 | 90 |
| sání - 6000 m3/h | 60 | 73 | 83 | 82 | 85 | 80 | 73 | 66 | 89 |
| výtlak - 9000 m3/h | 65 | 76 | 87 | 88 | 90 | 84 | 77 | 70 | 94 |
| výtlak - 7500 m3/h | 62 | 75 | 86 | 87 | 88 | 83 | 76 | 69 | 92 |
| výtlak - 6000 m3/h | 59 | 72 | 86 | 85 | 88 | 83 | 76 | 69 | 92 |
Acessories
ACOP 500 antivibration coupling
BRIDA 500 flange
DEF 500 T protection grill
MSD 3 phase motor circuit
PER 500 plastic back draft louvre shutter
PIE 500 support feet
PMR 500 plastic back draft louvre shutter
PRG 500 plastic external weather louvre
RDV 5,0 A speed regulator
TAA 500 sound attenuator
TAD 500 inlet ring
TRKS 500 metal back draft louvre shutter
TSK 500 backdraft shutter
TSKM 500 backdraft shutter
TWG 500 sheet metal external weather louvre
VFVN 020-3L-5 frequence controller
















